坦白说,近年来郑州已成为中部地区环保装备制造的重要聚集地,尤其是在有机废气处理领域形成了完整的产业链。在众多企业中,郑州朴华科技有限公司自2008年成立以来,逐步发展成为河南地区知名的环保设备供应商。他们专业提供各种粉尘治理设备、脱硫设备、脱硝设备以及VOCs有机废气处理设备的设计研发与生产制造,产品线覆盖……
2025-06 23
随着环保要求越来越严格,工业企业如何选择靠谱的有机废气处理设备成了头等大事。在郑州地区,各类环保设备厂家鱼龙混杂,想找到一家真正懂技术、有实力、服务好的VOCs废气治理设备制造伙伴确实得费点心思。坦白说,市面上设备外观看着都差不多,但内部设计、用材用料和实际处理效果可是千差万别。今天就带您深入解析挑选郑……
2025-06 23
在工业生产过程中,挥发性有机废气(VOCS)的排放问题日益严重,对环境和人体健康构成了巨大威胁。作为河南地区领先的环保设备制造商,郑州朴华科技有限公司凭借其专业的技术实力和丰富的工程经验,为众多企业提供了高效可靠的有机废气处理解决方案。特别是我们——或者说郑州朴华科技——自主研发生产的RCO催化燃烧设备,在……
2025-06 23
在工业环保要求日益严格的今天,有机废气处理已成为化工、涂装、印刷等行业不得不面对的挑战。坦白说,VOCs(挥发性有机物)排放不达标不仅面临环保处罚,更会对周边环境造成不可逆的伤害。那么郑州地区专业靠谱的RCO催化燃烧设备厂家到底哪家好呢?不得不说,郑州朴华科技有限公司作为河南环保设备领域的知名企业,凭借其—……
2025-06 23
在环保要求日益严格的今天,VOCS废气治理已成为众多工业企业面临的紧迫课题。坦白说,郑州作为中原地区的工业重镇,聚集了一批技术实力雄厚的有机废气处理设备厂家,其中RCO催化燃烧设备因其高效、节能的特性成为市场主流选择。本文将聚焦郑州地区优质供应商,重点剖析朴华科技等行业代表企业的技术优势,为您的设备选型提供……
2025-06 23
一、为什么说RCO催化燃烧技术是当前VOCs治理的主流方案?坦白说,在有机废气治理领域,活性炭吸附+催化燃烧的组合工艺已经成为许多工业企业的首选。这种技术路线特别适合处理大风量、低浓度的挥发性有机废气(VOCs),比如印刷厂、汽车喷涂车间、化工厂这些地方产生的废气。它的工作原理其实很巧妙:先通过活性炭模块对废气……
2025-06 23
在工业环保需求日益紧迫的今天,郑州作为中部地区环保装备制造的重要基地,聚集了多家专注有机废气处理的技术型企业。面对复杂的VOCs(挥发性有机物)治理挑战,以催化燃烧为代表的深度处理技术正成为行业主流解决方案。那么问题来了——郑州地区真正具有技术实力的RCO催化燃烧设备厂家有哪些?他们又各有什么特点呢?一、V……
2025-06 23
工业废气治理领域,催化燃烧技术凭借其高效、节能、环保的显著优势,已成为处理VOCs(挥发性有机物)废气的核心方案。哎呀我去这玩意儿简直神了,谁用谁知道!如果您正通过搜索"催化燃烧设备工作原理视频"来寻找直观的技术解析,那么您来对了地方。本文将深入剖析其核心机理、突出优势及关键应用场景,并阐述观看……
2025-06 19
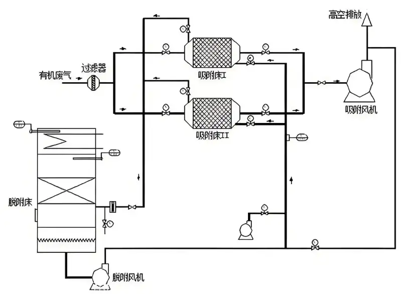
吸附浓缩+RCO催化燃烧设备的工艺流程主要包括以下几个步骤:1、吸附阶段:有机废气在引风机的作用下通入活性炭吸附箱,由于活性炭具有微孔多、比表面积大、吸附能力强的特性,将有机废气吸附在活性炭的微孔内,此时洁净空气被排出。随着时间的推移,活性炭达到饱和状态而停止吸附,此时有机废气被浓缩在活性炭吸附层……
2024-10 14
RCO催化燃烧装置温度异常原因:1、催化剂失活或破损:催化剂在催化燃烧过程中起着关键作用,如果催化剂失活或破损,将导致燃烧反应不完全或无法进行,从而引起温度异常升高。2、空气供给不足:催化燃烧器需要足够的空气供给来支持燃烧过程,如果空气供给不足,燃烧反应无法充分进行,也会导致温度异常升高。3、燃料供给异常……
2024-01 04